Project Shaakichiuwaanaan
Shaakichiuwaanaan is PMET RESOURCES’ tier-1 hardrock LCT pegmatite Project in Northern Quebec.
The Opportunity
The Shaakichiuwaanaan Project hosts the largest lithium pegmatite Mineral Resource in the Americas and is one of the top 10 largest globally. In addition to its world-class lithium potential, the Project hosts some of the world’s largest resources of other critical minerals, including caesium, tantalum, and gallium.
North America’s Largest Lithium Pegmatite Resource
The Shaakichiuwaanaan Mineral Resource is the largest lithium pegmatite deposit in the Americas and is one of the top 10 largest globally. In addition to its world-class lithium potential, the Project hosts some of the world’s largest resources of other critical minerals, including tantalum, caesium, and gallium.
Located in Quebec’s Eeyou Istchee James Bay region, the Project is 100% owned by PMET RESOURCES. It offers year-round access via an all-season road and sits just 14 km south of Hydro-Québec’s transmission corridor, ensuring strong infrastructure support. The consolidated land package spans 463 claims covering 23,710 ha and more than 50 km of highly prospective lithium trend along the La Grande Greenstone Belt. Development is carried out in consultation with communities and land users.
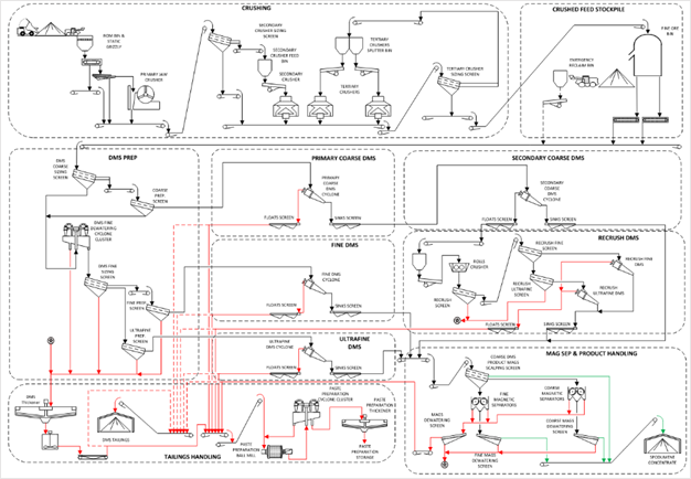
PMET released the 2025 lithium-only Feasibility Study on the CV5 Pegmatite for the Shaakichiuwaanaan Property (the “Feasibility Study”) and declared a maiden Mineral Reserve of 84.3 Mt at 1.26% Li2O (Probable)[1]. The study outlines the potential for a competitive and globally significant high-grade lithium project targeting up to ~800 ktpa spodumene concentrate using a simple Dense Media Separation (“DMS”) only process flowsheet. Further, the results highlight Shaakichiuwaanan as a potential North American critical mineral powerhouse with significant opportunity for tantalum and caesium in addition to lithium.
The FS was based on lithium only and did not include other critical metal opportunities such as tantalum and caesium.
The basis for the FS and the qualifications and assumptions made in connection with the FS were disclosed in such technical report filed by the Company in November 2025 on SEDAR+ and on the ASX website.
For the purposes of ASX Listing Rule 5.19, the production target and forecast financial information from the PEA referred to in this Technical Report was reported by the Company in accordance with ASX Listing Rule 5.16 on August 21, 2024.


A Unique Project
Climbing the Mountain Together
Shaakichiuwaanaan is Cree for “climbing up a hill or mountain”. This name evokes a geographical landmark, but it also has a symbolic dimension: the ascent it describes reflects the challenges we must overcome together throughout our journey.
Shaakichiuwaanaan is not only the largest lithium pegmatite deposit in the Americas, but also a flagship Project to demonstrate the value and positive impact of establishing close collaboration with the local Indigenous communities, and environmentally conscious and sustainable practices.
Through the Shaakichiuwaanaan Project, PMET is demonstrating its commitment to building lasting partnerships with Indigenous and local communities through shared prosperity and cultural respect.
Shaakichiuwaanaan Project Map

Building North America’s critical-mineral powerhouse
PMET RESOURCES stages

Open-pit mining of the cornerstone CV5 spodumene pegmatite
Simple geology and conventional DMS-only processing flowsheet
Supported by existing high-quality transportation infrastructure
Expansion doubles production to ~800 ktpa SC5.5
Incorporates underground mining for early access to the high-grade Nova Zone
Adds a second parallel processing train, identical to Stage 1, for operational flexibility


Potential integration into North American EV supply chains
Establish downstream processing expertise through strategic partnerships
Positions Quebec as a lithium chemicals hub for long-term value creation
The DMS Advantage
DMS: Faster, Cleaner, Smarter Lithium
The DMS-only processing approach planned for Shaakichiuwaanaan delivers faster, cleaner, and lower-cost lithium processing and recovery—making the Project more efficient and scalable.
Highlights:
- Simple DMS-only processing plant
- Phased approach could see the installation of a 2.5Mtpa processing plant in Stage 1 and another 2.5Mpta processing plant in Stage 2
- The conceptual processing flowsheet includes a crushing plant, followed by a DMS-only processing plant, and finally dewatering
- Average Life of Mine recovery rate expected to be 69.5%

Framing the Opportunity
Permitting Pathway
A Proven Path to Success
Shaakichiuwaanaan is being developed under the JBNQA framework, ensuring structured and predictable permitting process.
Shaakichiuwaanaan is located on Category III lands within the Eeyou Istchee Baie-James territory in Quebec, meaning the project falls under the James Bay and Northern Quebec Agreement (JBNQA), which establishes a structured framework for resource development, management, and meaningful consultation with Indigenous peoples.
PMET has worked closely with Cree and local communities from the outset to build strong relationships. The next steps in the process involve submitting an Environmental Impact Assessment (EIA) to both provincial and federal governments. Typical permitting timelines, from EIA submission to project approval, generally range from 9 to 28 months.
Mineral Resource Estimates
The latest Mineral Resource Estimate (MRE)1 re-affirms Shaakichiuwaanaan as the largest lithium pegmatite Mineral Resource in the Americas and one of the top 10 largest globally, while also ranking it also as the region’s largest Indicated Mineral Resource in the Americas, cementing its status as a Tier 1, world-class lithium pegmatite asset.
Indicated Resource (CV5 & CV13):
- 108.0 Mt at 1.40% Li₂O, 0.11% Cs2O, 166 ppm Ta₂O₅, 66 ppm Ga
- Contained LCE: 3.75 Mt
Inferred Resource (CV5 & CV13):
- 33.4 Mt at 1.33% Li₂O, 0.21% Cs2O, 155 ppm Ta₂O₅, 65 ppm Ga
- Contained LCE: 1.09 Mt
Mineral Resource Estimate Summary:
- Prepared under NI 43-101 and CIM (2014) standards.
- Estimate led by Todd McCracken, P.Geo., BBA Engineering.
- Methods: ID2 and Ordinary Kriging (CV5); ID2 (CV13).
- Cut-off grades: 0.40% Li₂O (open pit CV5 & CV13), 0.60–0.70% Li₂O (underground).
- Based on US$1,500/t spodumene (6% basis FOB Bécancour), 0.70 USD/CAD FX rate.
- Includes both open-pit and underground mining constraints.
Effective Date is June 20, 2025
Shaakichiuwaanaan Mineral Reserve (CV5):
- 84.3 Mt at 1.26% Li₂O, Probable.
- Contained LCE: 2.62 Mt.
Cut-off grade of 0.40% Li₂O (open-pit) and 0.70% Li₂O (underground). Underground development and open pit marginal tonnage containing material above 0.37% Li₂O are also included in the statement. Effective Date of September 11, 2025.

Shaakichiuwaanaan
Exploration Target
In August 2024, the Company completed an Exploration Target for the Shaakichiuwaanaan Project, which outlines the potential for a district-scale lithium resource.
- 146 Mt to 231 Mt at 1.0% to 1.5% Li2O.
Subsequent MREs have focused on upgrading of Inferred Resources to Indicated Resources with insignificant change to total resources and, therefore, as of the July 2025 MRE, the scope of the Exploration Target determined is considered to remain relevant. The potential quantity and grade of the Exploration Target are conceptual in nature.
The Exploration Target was completed by BBA Engineering Ltd. (“BBA”), a consultant independent of the Company, and reported in accordance NI 43-101 and with Clause 17 of the JORC Code on August 5, 2024.
The Exploration Target is in addition to (i.e., does not include) the August 2024 MRE and only considers the CV Lithium Trend and immediately proximal areas at the Shaakichiuwaanaan Property.
There has been insufficient exploration to define a Mineral Resource, and it is uncertain if further exploration will result in the Exploration Target being delineated as a Mineral Resource. The Exploration Target has been determined based on the interpretation of a consolidated dataset of surface rock sample descriptions and assays, outcrop mapping and descriptions, drill hole logs and core sample assays, geophysical surveys, and remote sensing data.
* The Exploration Target information for the Shaakichiuwaanaan Project was compiled and approved by Mr. Darren L. Smith, M.Sc., P.Geo., a Qualified Person under NI 43-101 and a Competent Person under JORC. Mr. Smith is a registered member of the Ordre des Géologues du Québec and the Association of Professional Engineers and Geoscientists of Alberta.
1 PMET declared a maiden Mineral Reserve at Shaakichiuwaanaan of 84.3 Mt at 1.26% Li2O (Probable). Probable Mineral Reserve cut-off grade is 0.40% Li2O (open-pit) and 0.70% Li2O (underground). Underground development and open-pit marginal tonnage containing material above 0.37% Li2O are also included in the statement. Effective Date of September 11, 2025. Shaakichiuwaanaan’s Consolidated MRE (CV5 + CV13 pegmatites), which includes the Rigel and Vega caesium zones, totals 108.0 Mt at 1.40% Li2O, 0.11% Cs2O, 166 ppm Ta2O5, and 66 ppm Ga, Indicated, and 33.4 Mt at 1.33% Li2O, 0.21% Cs2O, 155 ppm Ta2O5, and 65 ppm Ga, Inferred, and is reported at a cut-off grade of 0.40% Li2O (open-pit), 0.60% Li2O (underground CV5), and 0.70% Li2O (underground CV13). A grade constraint of 0.50% Cs2O was used to model the Rigel and Vega caesium zones. The Effective Date is June 20, 2025 (through drill hole CV24-787). Mineral Resources are not Mineral Reserves as they do not have demonstrated economic viability. Mineral Resources are inclusive of Mineral Reserves.




















